
【电子行业标准(SJ)】 半导体集成电路 JT54LS390、JT54LS393、JT54LS490型LS-TTL计数器详细规范
本网站 发布时间:
2024-07-05 05:50:00
- SJ20289-1993
- 现行
- 点击下载此标准
标准号:
SJ 20289-1993
标准名称:
半导体集成电路 JT54LS390、JT54LS393、JT54LS490型LS-TTL计数器详细规范
标准类别:
电子行业标准(SJ)
标准状态:
现行-
发布日期:
1993-05-11 -
实施日期:
1993-07-01 出版语种:
简体中文下载格式:
.rar.pdf下载大小:
665.84 KB

点击下载
标准简介:
标准下载解压密码:www.bzxz.net
本规范规定了硅单片JT54LS390、JT54LS393、JT54LS490型LS-TTL(以下简称器件)的详细要求。本规范适用于器件的研制、生产和采购。 SJ 20289-1993 半导体集成电路 JT54LS390、JT54LS393、JT54LS490型LS-TTL计数器详细规范 SJ20289-1993

部分标准内容:
中华人民共和国电子行业军用标准FL5962
半导体集成电路
SJ20289-93
JT54LS390、JT54LS393、JT54LS490型LS一TTL计数器详细规范
Detail specificationforJT54Ls390,JT54LS393,JT54LS490types counters of LS-TTL semiconductor integrated circuits1993-05-17发布
1993-07-01实施
中华人民共和国电子工业部批准1范围
中华人民共和国电子行业军用标准半导体集成电路IT54LS390JT54LS393、JT54LS490型LS-TTL计数器详细规范DetailspccificationforJT54LS390.JT54LS393.JT54LS490typescountersofLS-TTLsemiconductorintegratedcircuits1.1主题内容
SJ20289—93
本规范规定了硅单片JT54LS390、JT54LS393、JT54LS490型LS-TTL计数器(以下简称器件)的详细要求。
1.2适用范围
本规范适用于器件的研制、生产和采购。1.3分类
本规范给出的器件按器件型号、器件等级、封装形式、额定值和推荐工作条件分类。1.3.1器件编号
器件编号应按GJB597(微电路总规范)第3.6.2条的规定。1.3.1.1器件型号
器件型号如下:
器件型号
JT54LS390
JT54LS393
JTS4LS490
1.3.1.2器件等级
器件名称
双4位二一五进制计数器
双4位二进制计数器(异步清除)双4位十进制计数器(有清除端、置9端)器件等级应为GIB597第3.4条所规定的B级和本规范规定的B1级。1.3.1.3封装形式
封装形式如下:
封装形式\
C20P3(陶瓷无引线片式载体封装)D16S3(陶瓷双列封装)
F16X2(陶瓷扇平封装)
H16X2(陶瓷熔封扁平封装)
J16S3(陶瓷熔封双列封装)
注:1)按GB7092《半导体集成电路外形尺寸)。中华人民共和国电子工业部1993-05-11发布-iiKAoNKAca-
1993-07-01实施
1.3.2绝对最大额定值
绝对最大额定值如下:
电源电压
输入电压
贮存温度
功耗\
引线耐焊接温度(10s)
SJ20289-93
注:1)器件应能经受测试输出短路电流(Is)时所增加的功耗。1.3.3推荐工作条件
推荐工作条件如下:
电源电压
输入高电平电压
输入低电平电压
扇出系数
工作环境温度
脉冲宽度
时钟频率
建立时间
CPo,CP,CR
CR+→CP+
引用文件
GB3431.1—82
GB3431.2—86
GB3439—82
GB4590—84
GB4728.12—85
GB7092
GJB548-—88
GJB597—88
半导体集成电路文字符号
电参数文字符号
半导体集成电路文字符号引出端功能符号半导体集成电路TTL电路测试方法的基本原理半导体集成电路机械和气候试验方法电气图用图形符号二进制逻辑单元半导体集成电路外形尺寸
微电子器件试验方法和程序
微电路总规范
电子产品防静电放电控制大纲
3要求
3.1详细要求
SJ20289—93
各项要求应按GJB597和本规范的规定。3.2设计、结构和外形尺寸
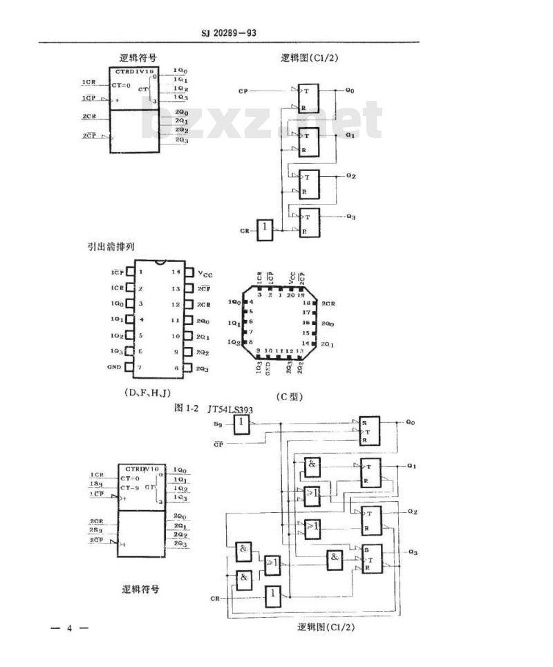
设计、结构和外形尺寸按GJB579和本规范的规定。3.2.1逻辑符号、逻辑图和引出端排列逻辑符号、逻辑图和引出端排列应符合图1的规定。引出端排列为俯视图。逻辑符号
引出满排列
口2Q3
(D、F、H、J)
逻辑图(C1/2)
149291
10111213
(C型)
图1-1JT54LS390
iiKAoNrkAca-
逻辑符号
CTRDIV16
引出滞排列
(D、F、H、J)
SJ20289—93
口2CB
图1-2JT54LS393
CTRDV10
逻辑符号
逻辑图(C1/2)
10111213
(C型)
逻辑图(C1/2)
SJ20289-93
910111213
口2Q1
(C型)
(D、F、HJ)
图1-3JT54LS490
图1逻辑符号、逻辑图和引出端排列3.2.2功能表
功能表如下:
JT54LS390
注:Q:连接CP。。
注:Q连接CP。
iiKAoNiikAca-
SJ20289-93
JT54LS393
JT54LS490
注:H一高电平,L一低电平。
电原理图
制造厂在鉴定前应将电原理图提交给鉴定机构。制造厂的电原理图由鉴定机构存档备查。
封装形式
封装形式应按本规范1.3.1.3条的规定3.3引线材料和涂覆
引线材料和涂覆应按GJB597第3.5.6条的规定。3.4电特性
电特性应符合表1的规定。
输出高电平电压
输出低电平电压
输入箱位电压
输入高电平电流
最大输入电压下
的输入电流
输入低电平电流
输出短路电流2)
电源电流
传输延迟时间
最高时钟颖率
SJ20289—93
表1-1JT54LS390电特性
件1)
(若无其他规定T=-55~+125℃)Vcc=4.5V.IoH=-400μA,
Vn=0.7V,Vu=2.0V
Vcc= 4.5V,IoL=4mA.
V.=0.7V,VH=2.0V
Vcc=4.5V,Ix=-18mA,
Vcc=5.5V,V,=2.7V
Vcc=5.5V,V,=7.0V
Vce=5.5V,V,=0.4V
Vcc-5.5V, V, =0V
C=15pF±10%,
RL=2ka±5%,
注:1)完整的测试条件列于表3。2)每次只短路一个输出端。
CP。Qz
CP,+Qs
CP。Q2
CR→Q
-iiKAoNKAca-
规范值
输出高电平电压
输出低电平电压
输入箍位电压
输入高电平电流
最大输入电压下
的输入电流
输入低电平电流
输出短路电流2)
电源电流
传输延迟时间
最高时钟频率
SJ20289-93
表1-2JT54LS393电特性
(若无其他规定,TA=-55~+125C)Vcc=4.5V,oH=-400μA,
Vm=0.7V.Vm=2.0VWww.bzxZ.net
Vcc=4.5V,Iot=4mA,
V.=0.7V.Vm=2.0V
Vcc=4.5V,Iik=-18mA,
TA=25C
Vcc=5.5V.V,=2.7V
Vcc=5.5V,V,=7.0V
Vcc=5.5V,V,=0.4V
CL=15pF±10%,
RL=2ka±5%
注:1)完整的测试条件列于表3。2)每次只短路一个输出端。
规范值
输出高电平电压
输出低电平电压
输入猎位电压
输入高电平电流
最大输入电压下
的输入电流
输入低电平电流
输出短路电流2)
电源电流
传输延迟时间
最高时钟频率
SJ20289-93
表1-3JT54LS490电特性
(若无其他规定,T=-55~+125℃)Vcc=4.5V,VL=0.7V,ViH=2.0V
Vcc=4.5V,lot=4mA,Vu=0.7V,Vm=2.0VVcc=4.5V.Ink--18mATA=25℃
Vcc=5.5V,V,=2.7V
Vcc=5.5V,Vr=7.0V
Vcc=5.5V.Vi=0.4V
Ct=15pF±10%,
R,=2kn±5%,
注:1)完整的测试条件列于表3。2)每次只短路一个输出端。
电试验要求
CP-+Q2
S$→Q
规范值
器件的电试验要求应为本规范表2所规定的有关分组。各个分组的电测试按表3的规定。
表2电试验要求
中间(老化前)电测试
中间(老化后)电测试
最终电测试
A组试验要求
C组终点电测试
C组检验增加的分组
D组终点电测试
B级器件
A2,A3,A7,A9
A1,A2,A3,A7,A9,A10,A11
A1,A2,A3
不要求
A1,A2,A3
组(见表3)
B1级器件
A2,A3,A7,A9
A1.A2.A3.A7.A9
A1,A2,A3
-iiKAoNKAca-
SJ20289-93
注:1)该分组要求PDA计算(见4.2条)。表3-1JT54LS390电测试
引用标准
GB3439
(若无其他规定,T。=25℃)
Vcc=4.5V,测试前CR端输入一个正脉冲\,被测输出端Iou=-0.4mA.CP。端输入一个正脉冲1测Qa,CP,端输入一个正脉冲1测Q1.CP,端输入二个正脉冲\测Q2CP,端输入四个正脉冲1)测Q3Vcc=4.5V,CR加2.0V.
被测输出端IoL=4mA
Vcc=4.5V.被测输入端Ik=-18mA
Vcc=5.5V,被测输入端V,=7.0V
其余输入端V,=0V
Vcc=5.5V,被测输入端V,=2.7V、其余输入端V.=0V
Vcc=5.5V.被测输入端V,=0.4V,其余输入端V,=5.5V
Vcc=5.5V,测试前CR端输入一个正脉冲\,被测输出端接地,CP。端输入一个正脉冲1)测QCP端输入一个正脉冲1测Q.CP,端输入二个正脉冲1测Q2CP,端输入四个正脉冲\测Q;
Vcc=5.5V.测试前CR端输入个正脉冲1),CP。接地,输出端开路
除T=125C外,参数、条件、规范值均同A1分组。Vk不测除T=-55℃外,参数、条件、规范值均同A1分组。V不测按功能表进行
规范值
引用标准
GB3439
SJ20289-93
续表3-1
(若无其他规定,TA=25C)
Vcc=5.0V,CL=15pF±10%,
Rt=2kn±5%,见本规范图2
TA=125C,条件同A9分组
除T^=-55C外,参数、条件、规范值均同A10分组注:1)脉冲特性:幅度为0~3V;宽度为500ngCP。Q2
CP。Qz
iiKAoNiiKAca
规范值
小提示:此标准内容仅展示完整标准里的部分截取内容,若需要完整标准请到上方自行免费下载完整标准文档。
半导体集成电路
SJ20289-93
JT54LS390、JT54LS393、JT54LS490型LS一TTL计数器详细规范
Detail specificationforJT54Ls390,JT54LS393,JT54LS490types counters of LS-TTL semiconductor integrated circuits1993-05-17发布
1993-07-01实施
中华人民共和国电子工业部批准1范围
中华人民共和国电子行业军用标准半导体集成电路IT54LS390JT54LS393、JT54LS490型LS-TTL计数器详细规范DetailspccificationforJT54LS390.JT54LS393.JT54LS490typescountersofLS-TTLsemiconductorintegratedcircuits1.1主题内容
SJ20289—93
本规范规定了硅单片JT54LS390、JT54LS393、JT54LS490型LS-TTL计数器(以下简称器件)的详细要求。
1.2适用范围
本规范适用于器件的研制、生产和采购。1.3分类
本规范给出的器件按器件型号、器件等级、封装形式、额定值和推荐工作条件分类。1.3.1器件编号
器件编号应按GJB597(微电路总规范)第3.6.2条的规定。1.3.1.1器件型号
器件型号如下:
器件型号
JT54LS390
JT54LS393
JTS4LS490
1.3.1.2器件等级
器件名称
双4位二一五进制计数器
双4位二进制计数器(异步清除)双4位十进制计数器(有清除端、置9端)器件等级应为GIB597第3.4条所规定的B级和本规范规定的B1级。1.3.1.3封装形式
封装形式如下:
封装形式\
C20P3(陶瓷无引线片式载体封装)D16S3(陶瓷双列封装)
F16X2(陶瓷扇平封装)
H16X2(陶瓷熔封扁平封装)
J16S3(陶瓷熔封双列封装)
注:1)按GB7092《半导体集成电路外形尺寸)。中华人民共和国电子工业部1993-05-11发布-iiKAoNKAca-
1993-07-01实施
1.3.2绝对最大额定值
绝对最大额定值如下:
电源电压
输入电压
贮存温度
功耗\
引线耐焊接温度(10s)
SJ20289-93
注:1)器件应能经受测试输出短路电流(Is)时所增加的功耗。1.3.3推荐工作条件
推荐工作条件如下:
电源电压
输入高电平电压
输入低电平电压
扇出系数
工作环境温度
脉冲宽度
时钟频率
建立时间
CPo,CP,CR
CR+→CP+
引用文件
GB3431.1—82
GB3431.2—86
GB3439—82
GB4590—84
GB4728.12—85
GB7092
GJB548-—88
GJB597—88
半导体集成电路文字符号
电参数文字符号
半导体集成电路文字符号引出端功能符号半导体集成电路TTL电路测试方法的基本原理半导体集成电路机械和气候试验方法电气图用图形符号二进制逻辑单元半导体集成电路外形尺寸
微电子器件试验方法和程序
微电路总规范
电子产品防静电放电控制大纲
3要求
3.1详细要求
SJ20289—93
各项要求应按GJB597和本规范的规定。3.2设计、结构和外形尺寸
设计、结构和外形尺寸按GJB579和本规范的规定。3.2.1逻辑符号、逻辑图和引出端排列逻辑符号、逻辑图和引出端排列应符合图1的规定。引出端排列为俯视图。逻辑符号
引出满排列
口2Q3
(D、F、H、J)
逻辑图(C1/2)
149291
10111213
(C型)
图1-1JT54LS390
iiKAoNrkAca-
逻辑符号
CTRDIV16
引出滞排列
(D、F、H、J)
SJ20289—93
口2CB
图1-2JT54LS393
CTRDV10
逻辑符号
逻辑图(C1/2)
10111213
(C型)
逻辑图(C1/2)
SJ20289-93
910111213
口2Q1
(C型)
(D、F、HJ)
图1-3JT54LS490
图1逻辑符号、逻辑图和引出端排列3.2.2功能表
功能表如下:
JT54LS390
注:Q:连接CP。。
注:Q连接CP。
iiKAoNiikAca-
SJ20289-93
JT54LS393
JT54LS490
注:H一高电平,L一低电平。
电原理图
制造厂在鉴定前应将电原理图提交给鉴定机构。制造厂的电原理图由鉴定机构存档备查。
封装形式
封装形式应按本规范1.3.1.3条的规定3.3引线材料和涂覆
引线材料和涂覆应按GJB597第3.5.6条的规定。3.4电特性
电特性应符合表1的规定。
输出高电平电压
输出低电平电压
输入箱位电压
输入高电平电流
最大输入电压下
的输入电流
输入低电平电流
输出短路电流2)
电源电流
传输延迟时间
最高时钟颖率
SJ20289—93
表1-1JT54LS390电特性
件1)
(若无其他规定T=-55~+125℃)Vcc=4.5V.IoH=-400μA,
Vn=0.7V,Vu=2.0V
Vcc= 4.5V,IoL=4mA.
V.=0.7V,VH=2.0V
Vcc=4.5V,Ix=-18mA,
Vcc=5.5V,V,=2.7V
Vcc=5.5V,V,=7.0V
Vce=5.5V,V,=0.4V
Vcc-5.5V, V, =0V
C=15pF±10%,
RL=2ka±5%,
注:1)完整的测试条件列于表3。2)每次只短路一个输出端。
CP。Qz
CP,+Qs
CP。Q2
CR→Q
-iiKAoNKAca-
规范值
输出高电平电压
输出低电平电压
输入箍位电压
输入高电平电流
最大输入电压下
的输入电流
输入低电平电流
输出短路电流2)
电源电流
传输延迟时间
最高时钟频率
SJ20289-93
表1-2JT54LS393电特性
(若无其他规定,TA=-55~+125C)Vcc=4.5V,oH=-400μA,
Vm=0.7V.Vm=2.0VWww.bzxZ.net
Vcc=4.5V,Iot=4mA,
V.=0.7V.Vm=2.0V
Vcc=4.5V,Iik=-18mA,
TA=25C
Vcc=5.5V.V,=2.7V
Vcc=5.5V,V,=7.0V
Vcc=5.5V,V,=0.4V
CL=15pF±10%,
RL=2ka±5%
注:1)完整的测试条件列于表3。2)每次只短路一个输出端。
规范值
输出高电平电压
输出低电平电压
输入猎位电压
输入高电平电流
最大输入电压下
的输入电流
输入低电平电流
输出短路电流2)
电源电流
传输延迟时间
最高时钟频率
SJ20289-93
表1-3JT54LS490电特性
(若无其他规定,T=-55~+125℃)Vcc=4.5V,VL=0.7V,ViH=2.0V
Vcc=4.5V,lot=4mA,Vu=0.7V,Vm=2.0VVcc=4.5V.Ink--18mATA=25℃
Vcc=5.5V,V,=2.7V
Vcc=5.5V,Vr=7.0V
Vcc=5.5V.Vi=0.4V
Ct=15pF±10%,
R,=2kn±5%,
注:1)完整的测试条件列于表3。2)每次只短路一个输出端。
电试验要求
CP-+Q2
S$→Q
规范值
器件的电试验要求应为本规范表2所规定的有关分组。各个分组的电测试按表3的规定。
表2电试验要求
中间(老化前)电测试
中间(老化后)电测试
最终电测试
A组试验要求
C组终点电测试
C组检验增加的分组
D组终点电测试
B级器件
A2,A3,A7,A9
A1,A2,A3,A7,A9,A10,A11
A1,A2,A3
不要求
A1,A2,A3
组(见表3)
B1级器件
A2,A3,A7,A9
A1.A2.A3.A7.A9
A1,A2,A3
-iiKAoNKAca-
SJ20289-93
注:1)该分组要求PDA计算(见4.2条)。表3-1JT54LS390电测试
引用标准
GB3439
(若无其他规定,T。=25℃)
Vcc=4.5V,测试前CR端输入一个正脉冲\,被测输出端Iou=-0.4mA.CP。端输入一个正脉冲1测Qa,CP,端输入一个正脉冲1测Q1.CP,端输入二个正脉冲\测Q2CP,端输入四个正脉冲1)测Q3Vcc=4.5V,CR加2.0V.
被测输出端IoL=4mA
Vcc=4.5V.被测输入端Ik=-18mA
Vcc=5.5V,被测输入端V,=7.0V
其余输入端V,=0V
Vcc=5.5V,被测输入端V,=2.7V、其余输入端V.=0V
Vcc=5.5V.被测输入端V,=0.4V,其余输入端V,=5.5V
Vcc=5.5V,测试前CR端输入一个正脉冲\,被测输出端接地,CP。端输入一个正脉冲1)测QCP端输入一个正脉冲1测Q.CP,端输入二个正脉冲1测Q2CP,端输入四个正脉冲\测Q;
Vcc=5.5V.测试前CR端输入个正脉冲1),CP。接地,输出端开路
除T=125C外,参数、条件、规范值均同A1分组。Vk不测除T=-55℃外,参数、条件、规范值均同A1分组。V不测按功能表进行
规范值
引用标准
GB3439
SJ20289-93
续表3-1
(若无其他规定,TA=25C)
Vcc=5.0V,CL=15pF±10%,
Rt=2kn±5%,见本规范图2
TA=125C,条件同A9分组
除T^=-55C外,参数、条件、规范值均同A10分组注:1)脉冲特性:幅度为0~3V;宽度为500ngCP。Q2
CP。Qz
iiKAoNiiKAca
规范值
小提示:此标准内容仅展示完整标准里的部分截取内容,若需要完整标准请到上方自行免费下载完整标准文档。

标准图片预览:





- 热门标准
- 电子行业标准(SJ)
- SJ2944-1988 交流数字电压表测试方法
- SJ20811-2002 压阻式加速度传感器总规范
- SJ374-1973 反射速调管负载特性的测试方法
- SJ2588-1985 BSH12~14-1L、BSH12~14-2L型一体化回扫变压器
- SJ789-1974 3DG120型NPN硅外延平面高频小功率三极管
- SJ933-1975 半导体调幅广播收音机用输出输入变压器
- SJ/T31291-1994 CHJ-S-2型超声波塑料焊接机完好要求和检查评定方法
- SJ1007-75 双动冲床引伸模 上压板
- SJ50033.61-1995 半导体分立器件 3DK6547型高压功率开关晶体管详细规范
- SJ/T31279-1994 WLD-T1型无感式电容器引线自动焊接机完好要求和检查评定方法
- SJ/T31280-1994 隧道式电容器清洗机完好要求和检查评定方法
- SJ993-75 双动冲床引伸模 固定板定位板
- SJ1011-1975 手柄翻开式钻模 压板
- SJ3228.1-1989 电子工业用高纯石英砂技术条件
- SJ/T31254-1994 自动绕片机完好要求和检查评定方法
- 行业新闻
请牢记:“bzxz.net”即是“标准下载”四个汉字汉语拼音首字母与国际顶级域名“.net”的组合。 ©2009 标准下载网 www.bzxz.net 本站邮件:bzxznet@163.com
网站备案号:湘ICP备2023016450号-1
网站备案号:湘ICP备2023016450号-1